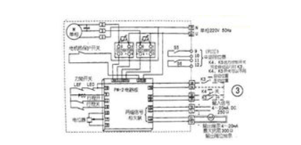
以MD系列電動執行機構的整體式比例調節型為例。
位置傳感器部分
(1)電動執行機構接受控制系統發出的開、關信號后,電機能正常轉動,但沒有閥位反饋。其可能原因是:
1)位置傳感器的電位器與行程控制機構不能同軸旋轉,需檢查連接部分是否損壞;
2)電位器損壞或性能變壞,阻值不隨轉動而發生變化;
3)位置傳感器的電位器及放大板間連接導線是否正常;
4)PM放大板是否損壞,有無反饋信號送出。
(2)電動執行機構接受控制系統發出的開、關信號后,電機能正常轉動,但閥位反饋始終為一固定值,不隨閥門的開、關而變化,其可能原因是:
1)導電塑料電位器的阻值為一恒值,不隨轉動而變,檢修更換電位器;
2)放大板中有關部分異常,檢查處理。
執行器
(1)執行機構接收控制系統發出的開關信號后,電機不轉并有嗡嗡聲。其原因可能是:
1)減速器的行星齒輪部分卡澀、損壞或變形;
2)減速器的斜齒輪傳動部分變形或過度磨損或損壞;
3)減速器的渦輪渦桿或絲桿螺母傳動部分變形損壞、卡澀等;4)整體機械部分配合不好,不靈活,需調整加油。
電氣部分故障
1)電動執行機構接受控制系統發出的開、關信號后,電機不轉,也無嗡嗡聲。可能原因是:沒有交流電源或
電源不能加到執行機構的電機部分或位置定位器部分;PM放大板工作不正常,不能發出對應的控制信號;固態繼電器部分損壞,不能將放大板送來的弱信號轉變成電機需要的強電信號;電機熱保護開關損壞;力矩限制開關損壞;行程限制開關損壞;手動/自動開關位置選錯或開關損壞;電機損壞。

2)電動執行機構接受控制系統發出的開、關信號后,電機不轉,有嗡嗡聲。其可能原因是:電機的啟動電容損壞;電機線圈匝間輕微短路;電源電壓不夠。
3)電動執行機構接受控制系統發出的開、關信號后,電機抖動,并伴有咯咯聲,其原因可能是:PM放大板的輸出信號不足不能使固態繼電器完全導通,造成電機的加載電壓不足;固態繼電器性能變壞,造成其輸出端未完全導通。
聲明:本文中所有文字、數據、圖片均只適用于參考,閥門性能參數、結構尺寸參數、價格等詳情,請聯系我們,電話:021-61128612。上海惠夏閥門制造有限公司官網:m.jywlzx.com。
上海調節閥|上海閥門廠家|截止閥廠家|上海蝶閥|上海閘閥